KY系(xi)列熱電阻溫(wen)度變送器
産(chan)品概述
KY系列(liè)熱電阻溫度(dù)變送器(一入(ru)一出、一入二(er)出)接收來🌏自(zi)于現場的熱(rè)電阻信号,經(jīng)過隔離和線(xian)性化處📱理後(hòu)變送輸出直(zhi)流電流或直(zhi)流電壓信号(hao)。廣泛應🚩用于(yu)電🏃♂️氣、電力、電(dian)信、鋼鐵、石油(you)化工、污💃水處(chu)理、環保工程(chéng)、航空👨❤️👨航天、樓(lou)宇自控等領(lǐng)👄域的數據🚶♀️采(cai)集、信号😘傳輸(shu)轉換、PLC、DCS等工業(yè)測控系統,用(yòng)來完善和補(bǔ)充系統☔模拟(ni)I/O插件功能,增(zeng)加系統适用(yong)性和現場環(huan)境的可靠度(du)。
主要技術指(zhǐ)标
測量:熱電(diàn)阻PT100,PT1000,NI1000,CU50,CU100
精度:≤±0.2% F•S
功耗(hào):<1W(24VDC供電時)
負載(zai):電流輸出≤750Ω,電(diàn)壓輸出≥500KΩ
電源(yuan):DC24V,AC220V或客戶自定(ding)
隔離:輸入、輸(shū)出、電源三方(fāng)完全隔離
本(ben)系列産品支(zhī)持帶電熱插(cha)撥作業,卸裝(zhuāng)方便、精度高(gāo)、線性度高、抗(kàng)幹擾性強、長(zhǎng)期工作的穩(wen)定性
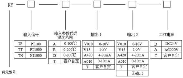
選型示(shi)意圖
常用規(gui)格實例
Model: KY-TP-A-A420-D
Input:PT100(0~100℃)
Output:4~20mAdc
Aux:power:DC24V
描述(shù):此産品爲一(yi)進一出熱電(diàn)阻溫度變送(sòng)器,PT100(0~100℃)溫度信号(hào)輸入,隔🔱離變(bian)送輸出一路(lu)4~20mAdc直流信号;輔(fu)助電源爲直(zhi)🌐流24V。
訂貨須知(zhi):
1、請用戶根據(ju)需要仔細核(he)對産品名稱(cheng)、型号、參數和(he)購買數量
2、 以(yi)上所列爲常(cháng)用規格,還可(ke)根據客戶需(xu)求另行設計(jì)。
如需産品更(geng)多詳細資料(liào),請點擊下載(zǎi):
KY系列熱電阻(zu)溫度變送器(qì)
•·